Россия, Лобня, ул. Промышленная, дом 1А
Евроавтоматика F&F

Период гарантии: 2 года

Код ТН ВЭД: 8536490000

Код ОКПД2: 27.12.24.130

Характеристики:
Производитель
Код ТН ВЭД
8536490000
ОКПД2
27.12.24.130
Период гарантии
2 года
Единица измерения партнерских остатков
PCE
Возможно дистанционное управление
Нет
Высота, мм
90 мм
Кратность заказа: 1 шт.
Единица измерения: штук

Код товара: 331011528

Артикул: EA02.001.020

Цена:
3 667.32 руб. / шт.
Оптовая цена:
3 667.32 руб. / шт.
В наличииВ наличии (327 шт.)
Остатки на складах:
Основной
4 шт.
Юг-2 (5-7 раб. дней)
2 шт.
Под заказ
5-7 раб.дн.
321 шт.

Описание товара

Реле времени PCG-417 2х8А 230В 2НО IP20 звезда-треугольник для пуска электродвиг. монтаж на DIN-рейке F&F EA02.001.020 можно приобрести в магазине ГРИНЛАЙН по выгодной цене. Производитель Евроавтоматика F&F.
Товар Реле времени PCG-417 2х8А 230В 2НО IP20 звезда-треугольник для пуска электродвиг. монтаж на DIN-рейке F&F EA02.001.020 доступен с доставкой по г. Москва, Лобня, Москвовской области и территории РФ, или самовывозом.

Информацию о стоимости товара, наличии и сроках поставки, а также фото, характеристики, можно уточнить по телефону 8(926) 915-56-54 или отправить заявку на почту .

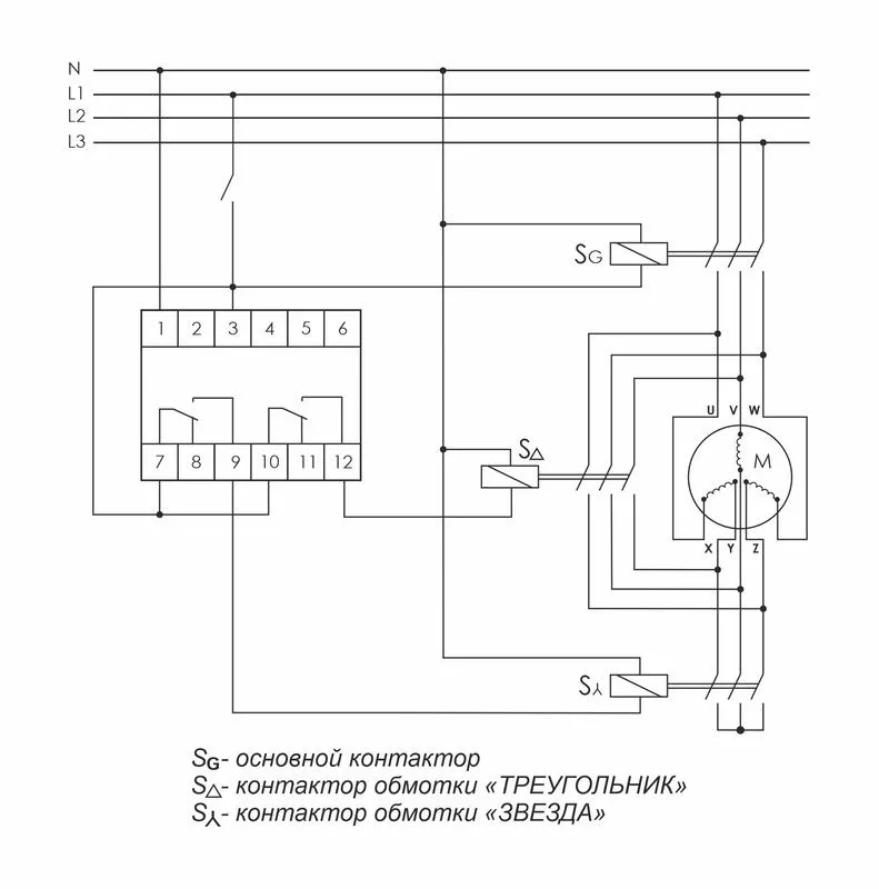
Реле времени серии "PCG" Монтаж на DIN-рейку. Предназначено для управления контакторами, переключающими обмотки электродвигателей со схемы «ЗВЕЗДА» при пуске на схему «ТРЕУГОЛЬНИК» в рабочем режиме. Принцип работы Реле времени имеет 2 релейных выхода. Каждый управляет отдельным контактором. В момент пуска его первый выход включает контактор S? (замыкаются контакты 7-9) и обмотки электродвигателя подключаются по схеме «ЗВЕЗДА», что снижает пусковой ток в несколько раз. По окончании времени выхода двигателя на рабочий режим (время t1) наступает пауза (t2), когда оба контактора выключены, затем включается контактор S? (замыкаются контакты 10-12), включающий обмотки по схеме «ТРЕУГОЛЬНИК». Особенности: напряжение питания 230 В AC; 24 В AC/DC; время пуска 1-1000 с; время переключения 75 / 150 мс; контакт - 2NO/NC (2х8 А).

Характеристики

Вес и габариты упаковки
Длина (мм) 95
Высота (мм) 20
Ширина (мм) 70
Вес (грамм) 83
Характеристики товара
Производитель Евроавтоматика F&F
Код ТН ВЭД 8536490000
ОКПД2 27.12.24.130
Период гарантии 2 года
Единица измерения партнерских остатков PCE
Возможно дистанционное управление Нет
Высота, мм 90 мм
Глубина 65 мм
Диапазон времени по, с 0.1 с
Диапазон времени с, с 0.075 с
Количество выходов с задержкой, переключающий контакт 2
Номинальное напряжение питания цепи управления Us перемен. тока АС при 50 Гц по, В 250 В
Номинальное напряжение питания цепи управления Us перемен. тока АС при 50 Гц с, В 250 В
Род тока включения Переменный ток (AC)
Функция звезда/треугольник Да
Ширина, мм 18 мм

Аналогичные товары (8)

Реле времени астрономическое PCZ-525 24-264В AC/DC 16А 1 переключ. контакт IP20 1 канал монтаж на DIN-рейке F&F EA02.002.005
В наличииВ наличии (635 шт.)
Код товара
331011526
Артикул
EA02.002.005
Бренд
Евроавтоматика F&F
Цена:
7 765.91 руб. / шт.
Оптовая цена:
7 765.91 руб. / шт.
Реле времени 60-60 сек 220В перем. тока EMAS RZ1A2C60S-5
Под заказ 9 шт., срок поставки 5-7 рабочих дней
Код товара
95164
Артикул
RZ1A2C60S-5
Бренд
EMAS
Цена:
4 091.65 руб. / шт.
Оптовая цена:
3 968.90 руб. / шт.
Реле времени RT-SD 12-240В для двигателей "звезда-треугольник" PROxima EKF rt-sd-12-240
Под заказ 120 шт., срок поставки 5-7 рабочих дней
Код товара
331093430
Артикул
rt-sd-12-240
Бренд
EKF
Цена:
3 041.88 руб. / шт.
Оптовая цена:
2 981.04 руб. / шт.
Реле времени PO-415 16А 230В 1 перекл. IP20 задержка выключ./управ. контактом монтаж на DIN-рейке F&F EA02.001.018
В наличииВ наличии (936 шт.)
Код товара
331011530
Артикул
EA02.001.018
Бренд
Евроавтоматика F&F
Цена:
1 964.20 руб. / шт.
Оптовая цена:
1 964.20 руб. / шт.
Реле времени OptiRel D TMR-DOF-1T-230A-1 задержка выключения 16А 1СО 230АС КЭАЗ 332007
Под заказ 554 шт., срок поставки 5-7 рабочих дней
Код товара
44807
Артикул
332007
Бренд
КЭАЗ
Цена:
1 546 руб. / шт.
Оптовая цена:
1 499.62 руб. / шт.
Реле времени RT-SBE-2 (задержка выключ. после пропад. сигн.) PROxima EKF rt-sbe-2
Под заказ 95 шт., срок поставки 5-7 рабочих дней
Код товара
331073330
Артикул
rt-sbe-2
Бренд
EKF
Цена:
2 699.31 руб. / шт.
Оптовая цена:
2 645.33 руб. / шт.
Реле времени пусковое РВП-3 230В AC Меандр A8302-16933631
В наличииВ наличии (16 шт.)
Код товара
33145552
Артикул
A8302-16933631
Бренд
Меандр
Цена:
2 743.64 руб. / шт.
Оптовая цена:
2 661.33 руб. / шт.

Сертификаты

BY.112.02.01.TR004.013.01.00010.pdf Сертификаты, 1.56 МБ

*Цена указана с учетом НДС

Код товара: 331011528

Артикул: EA02.001.020

Цена:
3 667.32 руб. / шт.
Оптовая цена:
3 667.32 руб. / шт.
В наличииВ наличии (327 шт.)
Остатки на складах:
Основной
4 шт.
Юг-2 (5-7 раб. дней)
2 шт.
Под заказ
5-7 раб.дн.
321 шт.
Реле времени PCG-417 2х8А 230В 2НО IP20 звезда-треугольник для пуска электродвиг. монтаж на DIN-рейке F&F EA02.001.020
Купить в один клик
Заполните данные для заказа
Запросить стоимость товара
Заполните данные для запроса цены
Запросить цену Запросить цену